2. Análisis de circuitos neumáticos.
En la resolución de problemas neumáticos, desde el punto de vista del análisis de su funcionamiento, tenemos que considerar:
- a) Identificar los elementos que constituyen el circuito.
- b) Explicar como se encuentra el circuito en el instante inicial representado por el esquema.
- c) Explicar lo que sucede en el circuito a partir de la señal que desencadena el funcionamiento del circuito.
Vamos a ver en que consistiría el
análisis de un circuito como el reproducido en el esquema:
![]() |
|
Imagen 05. Elaboración propia |
a) Identificar los componentes del circuito, empezando por los receptores o actuadores, hay que ser claro, escueto y sencillo a la hora de describir los elementos:
- 1.0. Cilindro de doble efecto
(C.D.E.) en la posición inicial con el vástago replegado.
- 1.1. Válvula distribuidora 4/2, de
pilotaje neumático.
- 1.3.
y 1.4. Válvulas
de mando, señal o control, 3/2, monoestable, N.C., con pilotaje mecánico por
rodillo y recuperación por resorte. (Final de carrera)
- 1.02. Válvula reguladora (55% del caudal) con antiretorno.
- 0.2. Válvulas
de mando, puesta en marcha, 3/2 con pilotaje mecánico enganche y recuperación por resorte.
b) Explicamos lo que sucede en el instante inicial (t=0), reflejado en el esquema, cuando no hemos actuado sobre ningún elemento del circuito.
Entra presión en la válvula 1.1, de tal forma que el 1.0 (CDE) está en posición recogida, y la válvula 1.3 final recogida activada, pero a esta no le llega presión ya que la válvula 0.2 no está activa.
c) A continuación tenemos que
indicar sobre que elemento se debe actuar para desencadenar el movimiento del
circuito.
Este circuito es control automático de un CDE. Con la válvula 0.2 ponemos en marcha el movimiento automático y con el desenganche de esa misma válvula 0.2 detenemos el proceso. Pasamos a desglosar todo lo que sucede.
Cuando enganchamos la válvula 0.2, dejamos pasar presión a la válvula 1.3 "inicio de carrera", y como está activa, pilota la válvula de control 4.2 en su lado izquierdo, por lo que el CDE (1.0), avanza. Como el aire atraviesa a través de una válvula estranguladora (1.02) el avance será más lento (55%).
Cuando el CDE llega a su avance máximo, activa la válvula 1.4 "final de carrera", esta es la que se encarga a su vez de pilotar la válvula 4.2 en su lado derecho, dándo señal al CDE para que se recoja.
Una vez recogido completamente el CDE, comienza la secuencia nuevamente de avance y así sucesivamente. El proceso se detiene, cuando desenganchamos la válvula 0.2 de puesta en marcha
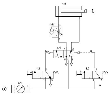
Ejercicio de autoevaluación
Enumerar y describrir los componentes que constituyen el esquema de la figura adjunta y analizar su funcionamiento.
![]() |
| Imagen 06. Elaboración propia |
Abre este enlace, donde vas a encontrar una extensa colección de problemas resueltos de análisis. No es necesario que los hagas todos. Verás que algunos son "variaciones" del ejercicio anterior, pero es para intentar afianzar ideas.

